Jump to content
EUROPAS GROßE
SPORTWAGEN COMMUNITY

Tachosignal für Navi Alpine ina333RRS beim Ferrari 328 GTS


masset1

Empfohlene Beiträge

Geschrieben

Hallo,

ich würde gerne in meinem Ferrari 328 GTS ein Alpine ina333RRS verbauen und bräuchte dafür ein geeignetes Tachosignal.

Hat mein 328er das Signal, wenn ja ist es auch das richtige und wo kann ich es finden.

Farbcode wäre auch nett.

Vielen Dank im Voraus!

Jetzt registrieren, um Themenwerbung zu deaktivieren »
Geschrieben

Der 328 hat doch noch eine so richtig schöne Tachowelle

wenn ich nicht irre, da wirs schwierig mit einem elektronischen Signal...O:-)

Geschrieben

Na toll.

Super Neuigkeit! ;-)

Was heist das denn jetzt?

Muss ich einen Adapter dazwischen bauen oder ist doch irgendwo ein Signal zu finden?

Danke aber für die Antwort!

Geschrieben

Also so wie ich das verstehe ist der Sachverhalt wie folgt:

Der 328 hat eine Tachowelle, was bedeuted, dass der Tacho ein mechanisches Input bekommt um die Geschwindigkeit anzuzeigen. Du benötigst alerdings für dein Radio ein elektronisches Signal, welches im Auto nicht existiert. Die einzige Möglichkeit wäre es also einen Abnehmer für die Tachowelle zu bauen der das mechanische Signal in ein elektronisches umwandelt.

Geschrieben

Machbar ist es schon, allerdings gehört da zum kompletten Selbstbau viel technisches Wissen zu. Auch steht der Aufwand in keinem Verhältnis zum erzielten Ergebnis. Am einfachsten wäre es wahrscheinlich eine GPS-gesteuerte Geschwindigkeitsmessung zu installieren und deren Signal an das Radio zu schicken .

Geschrieben

Wie das funktioniert sagt Dir sogar Wikipedia schon: :-o

Bei älteren Fahrzeugen mit mechanischer Übertragung (Welle) der Geschwindigkeitsinformation an den Tacho ist dazu ein Geber in die Tachowelle zu integrieren, der über einen Magnetkontakt bzw. Hallschalter die Drehung der Tachowelle in ein elektrisches Signal umwandelt.

Ob der gewählte Alpine zum Fahrzeug passt ist allerding Geschmacksache. :oops:

Geschrieben

Wie wäre es mit der günstigen Alternative das Alpine zu verkaufen, sich ein TomTom Navi und ein zwitgenössisches Radio zu kaufen und der Musik aus den 8 Lautsprecher zu lauschen? ;-)

Geschrieben

radio ist drin und portable navi hab ich auch. ;-)

könntest also recht haben ;-)

Anzeige eBay
Geschrieben
Geschrieben

Hallo masset1,

 

schau doch mal hier zum Thema Zubehör für Ferrari 308 / 328 (Anzeige)? Eventuell gibt es dort etwas Passendes.

  • Gefällt Carpassion.com 1
Jetzt registrieren, um Themenwerbung zu deaktivieren »
Geschrieben

na das hört sich doch mal gut an.

wo find ich denn das kabel und welche farbe(n) hat es denn?

Geschrieben

Ich hatte das Problem mal vor mein lange Urlaubtour durch viele Laender irgenwann in 1999. Audio-Werkstatt konnte kein Tachosignal finden und ich hab dann ne Stunde rumgefahren um mit ein Oscilloskop ein Signal zu finden..nichts. Und das Naviding war so langsam mit Satelliten suchen das ohne Tacho, navigieren gar nicht moeglich war. Der loesung war einfach : kleines reed-relais von etwa 15mm glaube ich festgeklebt irgendwo auf der Bremseumhuellung, wie heisst das, und ein starke kleine 8mm Magnete aus ein Lautsprecher gefummelt und auf Bremsscheibe geklebt mit Hitzebestaendige Epoxykleber. Weiss nicht mehr exact wie ich das geklebt habe aber so etwas, es geht! Solche Kleber funktionieren bis fast ueber 200Grad, musst du nur noch sehen ob das Magnetmaterial kein kraft verliert bei dein Bremstemperaturen.

Und dann nur noch gucken was der Navi fuer ein signal braucht, aktive spanning hoch oder 0, und wieviel Volt oder nur schalten gegen 0 ohne Biasspannung? Einfach gesagt nur maximal ein Wiederstand oder keine, abhaengig vom Puls-eingang. Heutzutage kann mann billig sehr kraeftige kleine Magneten kaufen bei Conrad/Farnell oder so etwas. Ich glaube das Navis sichselbst kalibrieren und deswegen funktionierte 1 Magnet prima (1 puls pro umdrehung), kann aber sein das 2 Magneten genauer sind.

Viel spass und gute Nacht

Geschrieben
Ich hatte das Problem mal vor mein lange Urlaubtour durch viele Laender irgenwann in 1999. Audio-Werkstatt konnte kein Tachosignal finden und ich hab dann ne Stunde rumgefahren um mit ein Oscilloskop ein Signal zu finden..nichts. Und das Naviding war so langsam mit Satelliten suchen das ohne Tacho, navigieren gar nicht moeglich war. Der loesung war einfach : kleines reed-relais von etwa 15mm glaube ich festgeklebt irgendwo auf der Bremseumhuellung, wie heisst das, und ein starke kleine 8mm Magnete aus ein Lautsprecher gefummelt und auf Bremsscheibe geklebt mit Hitzebestaendige Epoxykleber. Weiss nicht mehr exact wie ich das geklebt habe aber so etwas, es geht! Solche Kleber funktionieren bis fast ueber 200Grad, musst du nur noch sehen ob das Magnetmaterial kein kraft verliert bei dein Bremstemperaturen.

Und dann nur noch gucken was der Navi fuer ein signal braucht, aktive spanning hoch oder 0, und wieviel Volt oder nur schalten gegen 0 ohne Biasspannung? Einfach gesagt nur maximal ein Wiederstand oder keine, abhaengig vom Puls-eingang. Heutzutage kann mann billig sehr kraeftige kleine Magneten kaufen bei Conrad/Farnell oder so etwas. Ich glaube das Navis sichselbst kalibrieren und deswegen funktionierte 1 Magnet prima (1 puls pro umdrehung), kann aber sein das 2 Magneten genauer sind.

Viel spass und gute Nacht

Es geht auch einfacher, in dem man sich ein en Signalgeber in die Tachowelle einbaut :wink:

Aber wie gesagt, 328 hat elektron. Tachosignal!

Also: Tacho raus. Zur Not kannst Du auch direkt am Signalgeber am Getriebe abgreifen...

Gruß,

Alex.

Geschrieben

Trotz elektr.Tacho kannst du auch auf fast alles was der Raeder direkt oder indirekt bewegt, ein Magneten kleben. Funkt 100%

Geschrieben

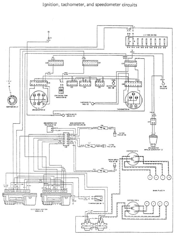
Hier mal die Verkabelung vom 308er:

post-64606-1443540622805_thumb.jpg

Sollte beim 328 nicht viel anders sein, zumal er den gleichen Tachogeber hat:-))!

Schönen Restfeiertag noch,

Gruß,

Alex.

Archiviert

Dieses Thema ist archiviert und für weitere Antworten gesperrt. Erstelle doch dein eigenes Thema im passenden Forum.


×
×
  • Neu erstellen...